万博

万博云平台 SolaX Design
Global
Asia & Pacific
Australia English China Chinese Japan Japanese India English Indonesia Indonesian New Zealand English Saudi Arabia Arabic Sri Lanka Sinhala Thailand Thai Uzbekistan Russian Vietnam Vietnamese Sri Lanka Sinhala Pakistan English Russia Russian
Europe
Austria German Bulgaria Bulgarian France French Germany German Greece Greek Hungary Hungarian Ireland English Italy Italian Netherlands Dutch Poland Polish
Portugal Portuguese Romania Romanian Spain Spanish Sweden Swedish Türkiye Turkish United Kingdom English
America
Canada English Caribbean English United States English Brazil Portuguese Mexico Spanish
Middle East & Africa
Israel Hebrew South Africa English Saudi Arabia Arabic
SolaX Power Network Technology (Zhejiang) Co.,Ltd.
SolaX Power Network Technology (Zhejiang) Co.,Ltd.
英语(全球)
09/01/2025

《浙江省电力市场化交易方案》正式实行,重新定义企业用电逻辑!

《浙江省电力市场化交易方案》正式实行,重新定义企业用电逻辑!

政策.png

2025年1月1日,《浙江省电力市场化交易方案》正式实施,企业用电进入“动态调节”新时代。工商业用户能够直接参与批发、零售市场,获得更强的用电自主权。

新能源入市、现货电价浮动、绿电交易推动……对于企业而言,用电不再只是生产过程中的一个配角,而逐渐成为需要主动规划、精细管理的战略环节。尤其在10%的现货市场电量浮动电价下,用电成本控制的需求被推到更为显眼的位置。


01 工商业储能,站上价值链高地


工商业储能的机遇从未如此清晰。它为工商业用户带来的,是能源管理方式的深刻革新。


削峰填谷 | 重塑用电经济性


通过高峰期放电、低谷期充电,储能设备帮助企业有效平滑负荷曲线,大幅削减高峰电价支出,让用电成本更可控。

ningbo.png

【浙江 · 宁波 | 2台TRENE机柜应用】

ningbo2.png


宁波市企业通过配置2台TRENE-P100B215IC储能一体机,利用合同能源管理模式实现削峰填谷优化。项目运行后,企业在无需初始投入的情况下,10年总收益140万元,年均节省电费14万元,投资回本周期约3.8年,能源成本优化效果显著。


光储结合 | 让绿电更高效


在光伏逐步成为工商业能源资产的重要组成部分后,储能配合提升电站的消纳能力。同时,企业不仅降低了对外购电的依赖,还能够通过参与绿电交易创造新的收益来源。

taizhou.png


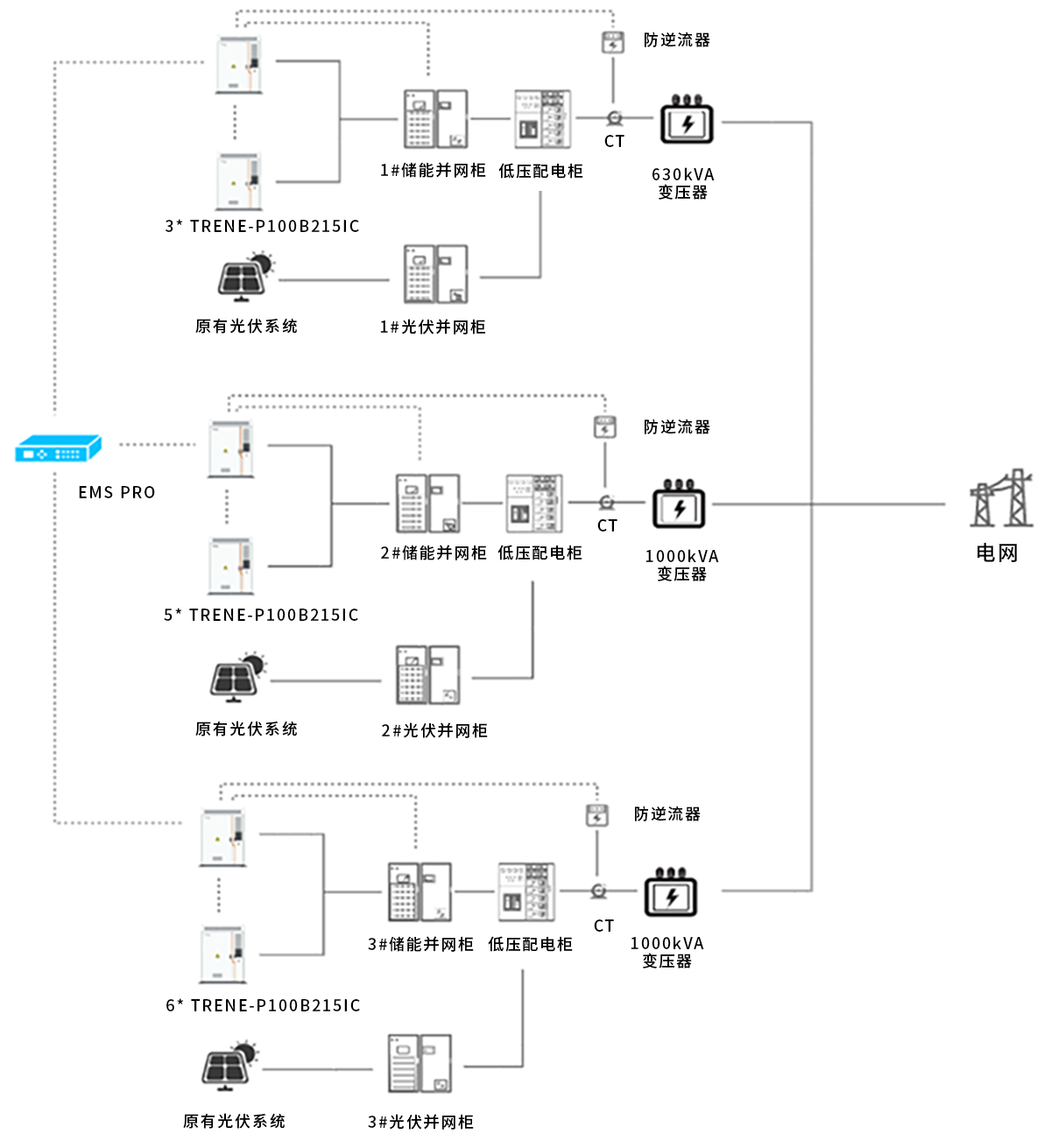
【浙江· 台州 | 14台TRENE机柜应用】

台州2.png


台州某机械企业原有屋顶光伏系统,但由于发电峰值与生产高峰错配导致自用率较低。通过投资14台TRENE-P100B215IC智能风冷工商业储能一体机,企业实现了白天高峰期储能放电与光伏发电协同调节, 10年可节省电费1188万元,投资回本周期3年内


多元收益 | 峰谷套利、需量管理、备用电


通过对企业的用电负荷进行动态调节,储能系统能够精准控制高峰需量,从而有效降低企业的电费开支。同时,它还兼具备用电源功能,在电网波动或停电时确保生产的连续性,成为工商业用户在电网波动或突发停电时的可靠屏障。

tonglu.pngtonglu.png


【浙江 · 桐庐 | 4台TRENE机柜应用】

桐庐2.png


浙江桐庐某企业部署4台TRENE-P100B215IC智能风冷工商业储能一体机。


除通过峰谷套利实现年收益约33.4万元,利用TRENE机柜需量管理功能,企业实现动态削减高峰需量负荷,年均降低需量电费约20万元。此外,储能系统还为企业提供了备用电保障,在电网波动的情况下确保生产线稳定运行。


02 多样化部署模式量身定制


储能的应用场景和需求各不相同,工商业用户可以根据自身的资金状况、用电模式和长期目标,灵活选择不同的部署模式,达到成本和效益的最优平衡。

EMC.png

自投.png

租赁.png



除EMC模式、业主自投模式和租赁模式外,也有共享储能等其他形式。随着电力市场的逐渐成熟,储能的商业模式和投资路径也逐渐清晰和多样化。


03 重新定义企业的未来用电逻辑


在能源市场化改革与“双碳”目标的交汇之处,储能已然成为工商业能源管理的关键变量。无论是对成本的精细控制,还是对绿色发展的响应,储能技术都在深刻改变企业的运营逻辑。


TRENE系列工商业储能一体机,以其模块化设计、高效智能化与多场景适配性,正引领这一转变。从削峰填谷的经济优化,到光储结合的绿色创新,再到备用电源的运营韧性,万博为企业能源管理提供了更敏捷、更全面的解决方案。

TRENE宣传.png



随着市场规则不断深化与技术革新持续推进,那些率先拥抱储能的企业,或许将不止于“调整”,而是“引领”。


万博能源,愿与所有企业共创这一崭新的能源时代。


SolaX Power Network Technology (Zhejiang) Co.,Ltd.
万博使用 cookie 来优化和个性化您的体验,但您可以选择退出非必要的 cookie。
要了解更多信息,请阅读万博的 隐私政策用户条款
全部拒绝
全部接受
Global
Asia & Pacific
Australia English China Chinese Japan Japanese India English Indonesia Indonesian New Zealand English Saudi Arabia Arabic Sri Lanka Sinhala Thailand Thai Uzbekistan Russian Vietnam Vietnamese Sri Lanka Sinhala Pakistan English Russia Russian
Europe
Austria German Bulgaria Bulgarian France French Germany German Greece Greek Hungary Hungarian Ireland English Italy Italian Netherlands Dutch Poland Polish
Portugal Portuguese Romania Romanian Spain Spanish Sweden Swedish Türkiye Turkish United Kingdom English
America
Canada English Caribbean English United States English Brazil Portuguese Mexico Spanish
Middle East & Africa
Israel Hebrew South Africa English Saudi Arabia Arabic